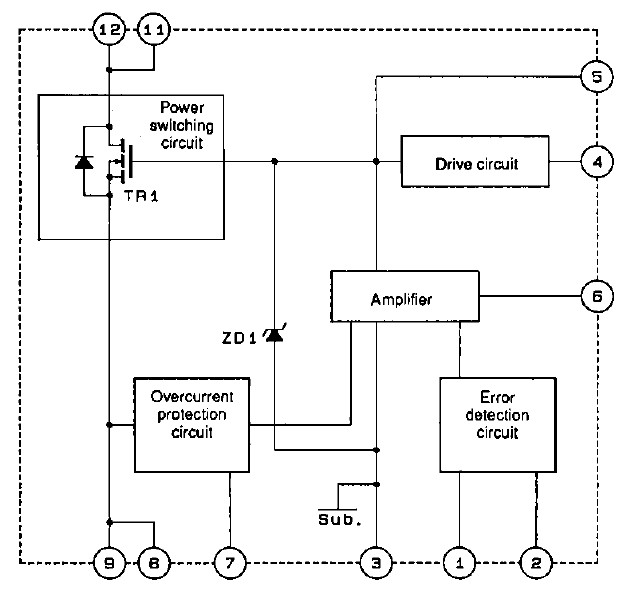
Product Summary
The STK7673 is a self-excitation type semi-regulated switching regulator. It provides on-chip the power switching, error detection, amplifier, and overcurrent protection circuits required in a self-excitation type semi-regulated switching regulator. As a result, it can be used to construct a switching power supply with a minimal number of external components. The applications of the STK7673 include: power supplies in CRT and CTV products, power supplies in office automation products, switching power supplies in general.
Parametrics
STK7673 absolute maximum ratings: (1)Operating substrate temperature Tc max: 115℃; (2)AC input voltage VAC: 280Vrms; (3)Operating temperature Topr: -10 to +85℃; (4)Storage temperature Tstg: -30 to +115℃; (5)Maximum output power Wo max: 210W; (6)Drain current ID: 6A; (7)Pulse drain current ID(puls): 15A; (8)Drain reverse current IDR: 6A; (9)Gate-source voltage VGSS: ±30V; (10)Allowable power dissipation Pd: 100W; (11)Chip junction temperature Tj max: 150℃; (12)Thermal resistance θj-c: 1.25℃/W.
Features
STK7673 features: (1)Power MOSFETs adopted; (2)Built-in error detection circuit; (3)Built-in overcurrent protection circuit; (4)Product series differentiated by output capacity(110 to 280W); (5)Few external components required; (6)Since the STK7673 supports higher oscillator frequencies, smaller pulse transformers can be used; (7)Takes all major national stability standards and EMF hazard standards into consideration.:
Diagrams

(Hong Kong)






